SWP-M30系列熱電偶溫度變送器/電壓電流轉換模塊
- 電 話:021-69028098
- 傳 真:021-69028066
- 郵 箱:shkhyb@163.com
Description
SWP-M30系列熱電偶溫度變送器/電壓電流轉換模塊
技術參數
規 格 | 說 明 | |
功 能 | ·多種傳感器輸入功能:20種輸入方式 ·高精度: ±0.2F.S或±0.3F.S ·多種輸出功能:Relay,SSR,SCR ·通訊功能:RS232,RS485 ·變送(PV)輸出:DCV,DCI ·饋電輸出:DC24V,DC12V,DC5V | |
電 源 | 90-260VAC 50/60Hz 24VDC | |
功率消耗 | 6VA | |
顯示類型 | 7段LED顯示 [PV顯示紅色] [SV顯示綠色] | |
顯示精度 | F.S±0.1%或0.1℃ | |
設定類型 | 面板按鍵設定 | |
輸入 | 熱電偶 | K(CA),J(IC),B(PP),E(CR),T(CC),S(PR),W(TT) |
RTD | Cu50,Pt100,Pt100.1 | |
模擬信號 | 0-5VDC,1-5VDC,0-10mADC,4-20mADC | |
輸出 | 繼電器 | 250VAC 5A |
SSR | 24VDC ±3V 30mA Max | |
SCR | 400V/0.5A | |
電流 | 0-20mADC,4-20mADC 負載≤500Ω (PV 傳送值) | |
電壓 | 0-5VDC,1-5VDC 負載≤250Ω (PV 傳送值) | |
饋電輸出 | DC24V,DC12V,DC5V 30mA Max. | |
通訊 | 功能 | PV值,EV狀態,MODBUS協議,SWPBUS協議 |
波特率 | 300~9600bps | |
接口 | RS232,RS485,TTL電平(面板) | |
報警輸出 | 帶回差報警輸出 ON/OFF 全量程 | |
采樣時間 | 0.5秒 | |
耐壓 | AC 2000V 50/60Hz 1分鐘 | |
抗振動 | 0.75mm的振幅,頻率為10~55Hz X,Y,Z方向各2小時 | |
絕緣強度 | Min.100MΩ(at DC500V) | |
抗干擾 | 電快速瞬變脈沖群干擾±2kV | |
記憶保持 | 約:10年.(使用無電壓半導體記憶型) | |
環境溫度 | -10~50℃(未結冰狀態) | |
儲存溫度 | -20~60℃(未結冰狀態) | |
環境濕度 | 35~85%RH | |
重量 | 240~400g | |
SWP-M30系列智能變送單元概述
模塊化設計;全新的結構;全可切信號輸入;強EMC抗干擾;先進的SMT生產工業;最優性能價格比
1.強大的功能
SWP-M30系列模塊可帶雙通道,并且可組成不同系列模塊的組合。熱電阻/熱電偶溫度變送模塊。電壓/電力/頻率轉換模塊。配電模塊--它給二線制變送器提供電壓的同時,接收來自變送器的與差壓、壓力、液面等成比例的4--20MA
DC輸出信號。數學運算模塊--它將輸入信號進行數學運算(開方、加減、乘除、比值等)后,轉換為隔離的1--5V或4--20MA信號輸出。
2.全新的結構
采用小型化插裝式結構,易檢修,易升級。采用EMC抗干擾屏蔽設計完善的軟件功能,使儀表可靠性更高。進口五金彈簧,保證良好接觸。
3.方便的網絡
支持多機網絡通訊。提供帶光電隔離的RS232或RS485通訊接口方便與上位機連接。支持MODBUS、SWPBUS協議方便用戶任意選擇。面板提供TTL通訊接口,小型終端液晶顯示器或PC進行通訊接口,即可編制各種裝置特有畫面,組成流程圖報表、記錄曲線等網絡監控系統。
4.友好的界面
人機界面友好,人性化操作界面,簡單方便。全可切信號輸入,可編程輸入,輸出技術。雙通道輸入分度號可為不同的分度號。多種報警方式自由設定,多種輸出方式選擇。
選型表
| 型號 | 代碼 | 說明 | |||||||
| SWP-M30 | □ -□□ -□□ -□ -□ -□ -□ /□ | SWP-M30 系列變送單元 | |||||||
| 輸入通道數 | 1 2 | 單路 | |||||||
| 模塊功能 | TC IC | 熱電偶 | |||||||
| 輸入類型 | □□ | 參見 “輸入類型” | |||||||
| 第一路 | □ | 參見 “輸出方式” | |||||||
| 第二路 | □ | 參見 “輸出方式” | |||||||
| 輸出兩路隔離 | A | 輸出兩路隔離 | |||||||
| 供電 | N W T | AC220V(可省略) | |||||||
| 顯示 | D | 帶顯示模塊 | |||||||
★ 輸入類型
| 選型 代碼 | 輸入 類型 | 測量范圍 | 選型 代碼 | 輸入類型 | 測量范圍 | 選型 代碼 | 輸入類型 | 測量范圍 |
| 01 | B | 400~1800 ℃ | 09 | Pt100.1 | -199.9~320.0℃ | 17 | 30~350Ω | -1999~9999 |
| 02 | S | 0 ~1600 ℃ | 10 | Cu50 | -50.0~150.0 ℃ | 18 | 特殊規格 | 用戶定義 |
| 03 | K | 0 ~1300 ℃ | 11 | Cu100 | -50.0~150.0℃ | 19 | 4~20 mA開方 | -1999~9999 |
| 04 | E | 0 ~1000 ℃ | 12 | 4~20mA | -1999~9999 | 20 | 0~10mA開方 | -1999~9999 |
| 05 | T | -199.9~320.0℃ | 13 | 0~10 mA | -1999~9999 | 21 | 1~ 5 V開方 | -1999~9999 |
| 06 | J | 0 ~1200 ℃ | 14 | 1~5 V | -1999~9999 | 22 | 0~5 V開方 | -1999~9999 |
| 07 | WRe | 0 ~2300 ℃ | 15 | 0~5 V | -1999~9999 | 23 | 可切換輸入 | |
| 08 | Pt100 | -200~650℃ | 16 | 0~20mA | -1999~9999 |
★ 輸出方式
| 選型代碼 | 0 | 1 | 2 | 3 | 4 | 5 | 6 |
| 輸出方式 | 無輸出 | 1~5V | 4~20mA | 繼電器 | RS232 | RS485 | 特殊規格 |
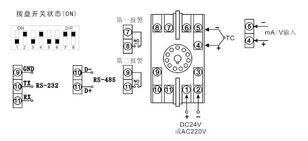
接線圖
1 、單路輸入型
型號:SWP-M301-TC/IC系列

2、雙路輸入型
型號:SWP-302-TC/IC系列




