NHR-1300傻瓜式模糊PID調節器
概述NHR1300系列傻瓜式模糊PID調節器采用模塊化結構方案,結構簡單、操作方便、性價比高,適用于塑料、食品、包裝機械等行業。單通道輸入,雙屏LED數碼顯示。具備33種信號輸入功能,可任意選擇輸入
- 電 話:021-69028098
- 傳 真:021-69028066
- 郵 箱:shkhyb@163.com
Description
| 概述 |
| NHR1300系列傻瓜式模糊PID調節器采用模塊化結構方案,結構簡單、操作方便、性價比高,適用于塑料、食品、包裝機械等行業。 |
儀表面板 |
| 160*80mm(A型)80*160mm(B型)96*96mm(C型)96*48mm(D型)48*96mm(E型)72*72mm(F型)48*48mm(H型) |
參數功能 |
| 注:以上參數為儀表全部參數,如果不是全功能儀表,則未選功能所對應的參數將不予顯示。 |
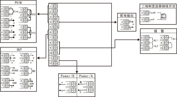
儀表接線圖 |
![]() |
| 圖一 規格尺寸為A、B、C、D、E型接線圖注:橫豎式儀表后蓋接線端子方向不一樣,見示意圖1。 |
![]() 規格尺寸為F型接線圖 |
![]() 規格尺寸為H型接線圖 |
| 注:上述接線圖中在同一組端子標有不同功能的,只能選擇其中一種功能。如RS485通訊功能和控制輸出功能在同一組OUT接線端子上,只能選擇一種。若兩者需同時存在時,控制輸出只能選擇開關量輸出且接線端子在AL2上。 |
儀表選型 |
| NHR-1300□-□-□/□/□( )-□-(
) ① ② ③ ④ ⑤ ⑥ ⑦ |
| ①規格尺寸 | ②輸入分度號 | ||
| 代碼 | 寬*高*深 | 代碼 | 分度號(測量范圍) |
| A B C D E F H | 160*80*110mm(橫式) 80*160*110mm(豎式) 96*96*110mm(方式) 96*48*110mm(橫式) 48*96*110mm(豎式) 72*72*110mm(方式) 48*48*110mm(方式) | 00 01 02 03 04 05 06 07 08 09 10 11 12 13 14 15 16 17 18 19 20 21 22 23 24 25 26 27 28 29 30 31 32 33 34 35 55 | 熱電偶B(400~1800℃) 熱電偶S(0~1600℃) 熱電偶K(0~1300℃) 熱電偶E分度(0~1000℃) 熱電偶T分度(-200.0~400.0℃) 熱電偶J分度(0~1200℃) 熱電偶R分度(0~1600℃) 熱電偶N分度(0~1300℃) 熱電偶F2分度(700~2000℃) 熱電偶Wre3-25分度(0~2300℃) 熱電偶Wre5-26分度(0~2300℃) 熱電阻CU50(-50.0~150.0℃) 熱電阻CU53(-50.0~150.0℃) 熱電阻CU100(-50.0~150.0℃) 熱電阻PT100(-200.0~650.0℃) 熱電阻BA1(-200.0.0~600.0℃) 熱電阻BA2(-200.0~600.0℃) 線性電阻0~1KΩ(-1999~9999) 遠傳電阻0-350Ω (-1999~9999) 遠傳電阻30-350Ω (-1999~9999) 0~20mV (-1999~9999) 0~40mV (-1999~9999) 0~100mV (-1999~9999) 內部保留 內部保留 0~20mA (-1999~9999) 0~10mA (-1999~9999) 4~20mA (-1999~9999) 0~5V (-1999~9999) 1~5V (-1999~9999) 內部保留 0~10V (-1999~9999) 0~10mA開方 (-1999~9999) 4~20mA開方 (-1999~9999) 0~5V開方 (-1999~9999) 1~5V開方 (-1999~9999) 全切換 |
| ③控制輸出(OUT) | |||
| 代碼 | 輸出類型(負載電阻RL) | ||
| 0 1 2 3 4 K1 K3 K4 D1 | 4-20mA(RL≤600Ω) 1-5V(RL≥250KΩ) 0-10mA(RL≤1.2KΩ) 0-5V(RL≥250KΩ) 0-20mA(RL≤600Ω) 繼電器接點輸出 單相可控硅過零觸發脈沖輸出 固態繼電器驅動電壓輸出 RS-485通迅接口(Modbus) | ||
| ④報警點數(繼電器觸點輸出) | |||
| 代碼 | 報警限數 | ||
| X 1 2 | 無輸出 1限報警 2限報警 | ||
| ⑤配電輸出 | |||
| 代碼 | 配電輸出(輸出電壓) | ||
| X P | 無輸出 配電輸出 如“P(24)”表示饋電輸出24V。 | ||
| ⑥供電電源 | |||
| 代碼 | 電壓范圍 | ||
| A D | AC/DC 100-240V
(50/60Hz) DC 20-29V | ||
| ⑦備注 | |||
| 無備注可省略 | |||
| 備注: |
| 1、選型時請根據接線圖來選擇功能,由于尺寸小的儀表接線端子少帶不了全功能,有的功能在同組端子上只能選擇其中一種功能。 2、儀表進行信號切換時需要通過對殼體內部短路環進行設置,為了您的操作方便,請在訂貨時務必注明輸入信號類型。 3、在寫型號時必須完整,沒有選到的功能項不能省略,必須用“X”補上。 例1:NHR-1300A-14-0/2/P(24)-A 例2:NHR-1300C-27-K1/X/X-D |
瀏覽:



儀表面板


儀表選型
