WSS帶熱電偶/熱電阻雙金屬溫度計
- 電 話:021-69028098
- 傳 真:021-69028066
- 郵 箱:shkhyb@163.com
Description
WSS系列帶熱電偶(阻)、溫度變送器的雙金屬溫度計是現場就地顯示和遠傳電信號的溫度傳感器。它既可以現場指示溫度又可傳送熱電偶(阻)和二線制溫度變送器信號,作為新一代的溫度計,可廣泛用于冶金、石化、電力、輕紡、食品、國防等工業部門。
特點
集熱電偶(阻)、雙金屬溫度計或溫度變送器為一體。
適合在惡劣環境長期工作。
遠傳電信號精度高,工作穩定。也可直接以二線制的形式輸出,提高信號長距離傳送過程中的抗干擾能力。
性能價格比高
主要技術指標
測量范圍:-60~500℃
顯示精度等級:1.5級
遠傳電信號偏差:
a.
分度號:E(鎳鉻—銅鎳)允許偏差±2.5℃或0.75%t
b. 分度號:K(鎳鉻—鎳硅)允許偏差±2.5℃或0.75%t
c.
分度號:Pt100(鉑電阻)允許偏差:
A級; ±(0.15+0.002∣t∣)
B級;
±(0.30+0.005∣t∣)
d.
帶溫度變送器的基本誤差:Δ=Δ1±0.5%FS
Δ1為熱電偶(阻)允差對應輸出基本誤差
FS為測量范圍
溫度變送器傳送方式:二線制(4~20mA)
變送器工作電源電壓最低12V,最高35V,額定工作電壓24V
正常工作環境:
a.
環境溫度:-25℃~80℃(危險場所不高于70℃)
b. 相對濕度:5%~95%
c.
機械振動:f≤55Hz,振幅<0.15mm
d.
周圍空氣中不含有引起變送器腐蝕的介質
環境溫度影響:≤0.05%/1℃
型號及規格
| 型號 | 分度號 | 測溫范圍℃ | 精度等級 | 保護管材料 | 插入長度 |
| WSSE-401 | E | -80-+40 -40-+80 0-50 0-100 0-150 0-200 0-300 0-400 0-500 | 1.5 | 1Cr18Ni9Ti 304 316 316L 哈氏C-276 | 150 200 300 400 500 750 1000 |
| WSSE-501 | |||||
| WSSE-411 | |||||
| WSSE-511 | |||||
| WSSE-481 | |||||
| WSSE-581 | |||||
| WSSP-401 | Pt100 | ||||
| WSSP-501 | |||||
| WSSP-411 | |||||
| WSSP-511 | |||||
| WSSP-481 | |||||
| WSSP-581 | |||||
| WSSXE-401 | E | ||||
| WSSXP-401 | Pt100 | ||||
| WSSXE-411 | E | ||||
| WSSXP-411 | Pt100 | ||||
| WSSXE-481 | E | ||||
| WSSXP-481 | Pt100 |
注:熱電偶I級,熱電阻A級按協議訂貨;保護管其余材質根據協議訂貨
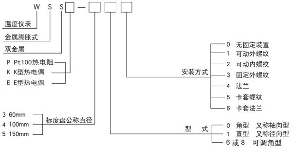
選型代碼

選型須知
型號
熱電偶/熱電阻分度號
熱電偶/熱電阻精度等級
雙金屬溫度計精度等級
測溫范圍
安裝固定形式
保護管材質
插入長度
例A:熱電偶雙金屬溫度計,軸向型,E型
I級 測溫范圍0-400℃。活動螺紋M27x2,保護管316插入長度300mm.即為:WSSE-401 0-400℃ l=300mm I級 保護管316



